Me encanta cuando descubro los vínculos de dos hechos aparentemente aislados. Esto es lo que ocurrió cuando, por casualidad (serendipity para los snobs), me topé con un título que me llamó la atención: «Análisis y síntesis de las vocales castellanas y aplicación a la telefonía secreta»; no me negareis que el simple enunciado ya llama la atención y había que investigarlo.
Se trataba de una ponencia de un tal Antonio García de Gúdal presentada en la Real Academia de Ciencias en 1964. La ponencia presenta un dispositivo que, intercalado entre el teléfono y la línea telefónica, encripta las frecuencias sonoras hasta el aparato receptor, que con un dispositivo idéntico recompone las frecuencias para que el mensaje sea inteligible, tiene la particularidad de estar optimizado para funcionar con el idioma castellano.

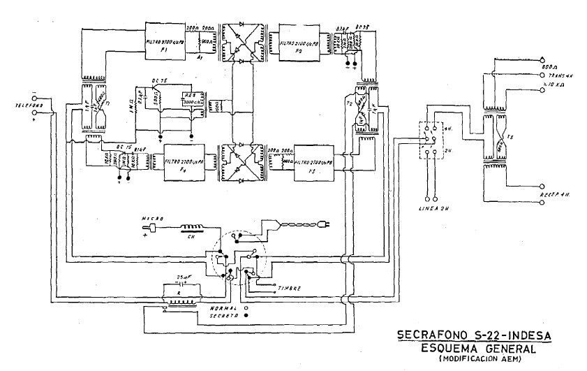
Analizando por encima el informe, éste presenta varios diagramas y en uno de ellos se indica que se trata del Secráfono S-22 de INDESA. Una consulta en Google dio como resultado tan sólo una respuesta, correspondiente a la excelente página web Criptohistoria de nuestro colega el criptólogo e historiador José Ramón Soler Fuensanta (ver bonus), con el que hemos compartido algún Congreso.
Únicamente hay una fotografía de este equipo en una caja metálica de color gris con el típico acabado industrial de martelé propio de los años 60 del siglo pasado y con una leyenda que dice así:
«Secráfono fabricado a primeros de los 60, probablemente en 1962, por la empresa INDESA. Lamentablemente no sabemos más de este aparato. Foto amablemente cedida por Rafael Matilla Páramo.»
La frase que hemos resaltado en negrita era una auténtica provocación para que investigáramos más sobre el equipo y la autoría de la fotografía, una sorpresa, ya que Rafael Matilla es un buen amigo con el que hemos colaborado alguna vez.
Pero, ¿quién es el autor? Antonio García de Gúdal (1913-2008) estudió Ciencias Físicas y formaba parte del grupo de Baja Frecuencia del Instituto de Electrónica perteneciente al CSIC. Este Grupo obtuvo en 1951 el premio «Juan de la Cierva» con el trabajo «Introducción en España de la técnica de los sistemas de telecomunicaciones con corrientes portadoras», que estudiaba la técnica del envío de comunicaciones telefónicas a través de las líneas de alta tensión. En 1963 presentó su tesis doctoral «Análisis y síntesis de las vocales castellanas y aplicación a la telefonía secreta», tesis de la que la ponencia presentada en la Real Academia de Ciencias se puede decir que es un resumen. Presentó varias patentes, las últimas en 1984 y relacionadas con procedimientos para potabilizar el agua del mar. Estuvo muy unido a la escuela católica y fue fundador de Fomento de Centros de Enseñanza.
El Patronato «Juan de la Cierva» se creó después de la Guerra Civil para aglutinar los esfuerzos para el desarrollo tecnológico de un mermado país con escasez de todos los recursos (Sáez de Adana, 2015). Uno de los departamentos de más éxito dentro del Patronato fue el Instituto de Electrónica, al que pertenecía Antonio García de Gúdal, en concreto al grupo de Baja Frecuencia. Las investigaciones del Instituto de Electrónica abarcaban campos como la telefonía, células fotoeléctricas, microondas o radar, este último reconocido internacionalmente (**). Dentro de la telefonía, se puede decir que la telefonía secreta ocupaba un lugar importante, prueba de ello es que ya en 1950 y 1951 se solicitaron en la OEPM (Oficina Española de Patentes y Marcas) sendos modelos de utilidad relacionados con la secrafonía:
U0024083 (29.07.1950) Inversor de banda para telefonía secreta.
U0028852 (21.11.1951) Conmutador de reposición automática. (**)
Durante varios años se siguió investigando la secrafonía dentro del Instituto, como se puede ver entre el minuto 8:20 y 8:48 en este vídeo del archivo de RTVE, «Construcción y ciencia. Labor del patronato Juan de la Cierva», 1955.

El secráfono de la imagen superior, extraída del vídeo, fue evolucionando pero la etapa de auge del Patronato decayó hasta el punto de que algunos investigadores decidieron crear una empresa con la que dar salida a sus productos de tecnología. Así nació «Industrialización Electrónica, S.A.» (INDESA) que en el año 1958 presentó una serie de patentes que coinciden con los proyectos realizados por el Instituto de Electrónica. Hemos localizado las siguientes en el Archivo Histórico de la OEPM:
| P0241229 (08.04.1958) Sistema de llamada para sistemas telefónicos multicanales de corrientes telefónicas. P0242530 (18.06.1958) Una disposición automática para la conexión y desconexión del alumbrado en coches de ferrocarril. P0242979 (08.07.1958) Un dispositivo telefónico que permite una comunicación adicional. P0242978 (08.07.1958) Un aparato repetidor telefónico. P0242977 (08.07.1958) Un aparato para hacer ininteligibles, para terceros, las comunicaciones telefónicas. |
La empresa tuvo cierto éxito comercializando buscapersonas en los años 70 y 80 del pasado siglo.
Si vemos la patente P024287 señalada en negrita, observaremos que el esquema que acompaña a la documentación coincide con uno de los representados en la ponencia en la RAC. Como explica García de Gúdal en su ponencia, el diseño inicial adolecía de problemas para el sistema de llamada, problemas que solucionó con el diseño presentado en su tesis doctoral.
Antonio García de Gúdal caracteriza su secráfono como perteneciente a la Telefonía discreta, el grupo menos complejo de la Telefonía reservada, destinado a la protección contra escuchas que no dispongan de medios técnicos para su descifrado. Básicamente protegía contra las indiscreciones de los operadores de centralitas manuales, que por entonces aún eran muy comunes, aunque con una serie de modificaciones en el aparato mezclador podía mejorar el alcance de secreto.
Notas
(*) Para saber más sobre el Patronato, recomiendo los tres artículos de Santiago López García que enlazo en las referencias.
(**) Para buscar las patentes en la base de datos de la OEPM Invenes, elegir «Búsqueda avanzada» e introducir la referencia en «Número de solicitud».
Bonus.- En la página web de RTVE a la carta se puede ver el interesante documental «El equipo D, los códigos olvidados» presentado por José Ramón Soler.
Referencias
García de Gúdal, A., (1963) Análisis y síntesis de las vocales castellanas y aplicación a la telefonía secreta, Tesis Doctoral, Universidad Complutense de Madrid.
A. García de Gúdal (1965) Análisis y síntesis de vocales castellanas y aplicación a la telefonía secreta. Revista de la Real Academia de Ciencias Exactas, Físicas y Naturales. Madrid. Tomo LIX, cuaderno primero.
Grupo de Baja Frecuencia del Instituto Nacional de Electrónica (1952), Introducción en España de la técnica de los sistemas de telecomunicaciones con corrientes portadoras, CSIC, Madrid.
López García, S. (1997). «El Patronato «Juan de la Cierva» (1939-1960). I Parte: las instituciones precedentes». Arbor, 157(619), 201–238.
López García, S. (1998). «El Patronato «Juan de la Cierva» (1939-1960). II parte: la organización y la financiación». Arbor, 159(625), 1–44.
López García, S. (1999). «El Patronato «Juan de la Cierva» (1939-1960). III Parte: La investigación científica y tecnológica. Arbor, 162(637)», 1–32.
Sáez de Adana, F. (2015). El radar de navegación marítima en los primeros años del franquismo. En F. González Redondo (coord.), Ciencia y Técnica entre la Paz y la Guerra. I, págs. 677-684. Madrid: SEHCYT.


RSS: Entradas
Deja un comentario